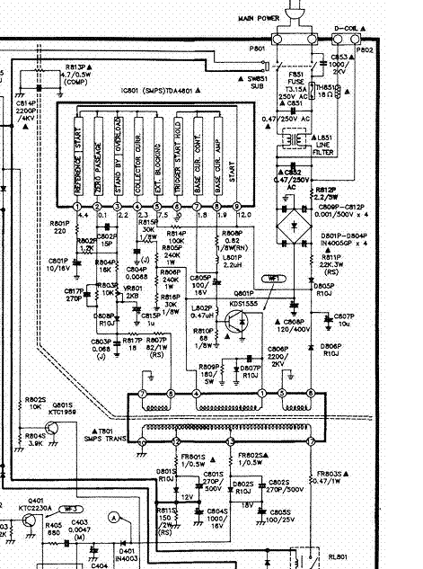
На 9 ноге для старта должно быть 12 В.К примеру,ты пишешь,что на 6 ноге у тебя скачет от 0,18 и выше.Но она же заземлена!Это масса!Что ты там меряешь и относительно чего?Измерить все напряжения относительно 6 ноги или минуса большого конденсатора.Вторичные цепи ТПИ всего 3 вывода:12,13,17.!17-й (строчная) подключится только после включения реле,то есть на кз проверить только 12 и 13 выводы ТПИ после диодов,17-й,если реле не щелкает,и проверять нечего.Если кз во вторичных нет и напряжения не появляются на них,искать неиспр в первичной части нужно.Если резистор 803 был сгоревшим,значит нужно НОТ проверить,он тоже 1555,сгоревший небось? :-)
Форумы, в первую очередь, создаются для обмена опытом между специалистами!!!
Консультации клиентам и любителям покопаться, это совершенно добровольное дело. Ответили, скажи "спасибо"!
Недавно был подобный случай, когда человеку неопытному давали советы в несколько страниц, а у него просто висела "сопля" припоя на ногах ТДА4601! Вот тебе и разница! Только время теряли. Вот и в твоём случае:
"Generalov" писал(а):
5- 0,15-0,2 (скачет)
6- 0,18-0,24 (скачет)
Это и есть попытка запуска! Что ей мешает, надо искать... и больше - ручками!
Ответили - скажи "спасибо" , не ответили, а обосрали - то-же скажи спасибо ? Я специмально зашёл в "школу ремонта" вроде. Я-же объясняю, пара человек с монитор.нет, что сразу начали меня выживать припёрлись и сюда и занялись этим-же самым, лучше-бы ни чего не отвечали, чем хрень писать всякую. По-сути они портят атмосфру на форуме своими докопами и отталкивают новых посетителей.
TDA4601 бракованная была, хотя ставил кондёр и разряжал что-бы не убить... И как на наших МП505 ей питалово кинул, не вытянуть ей, повесил на гвоздик пару штук, старую битую и эту бракованную. Со старой сдох резистор на 0,068 Ома и электролит один высох.
Мне лично нихрена не понятно, кто кого и куда кинул??? Питание берётся с переменки, выпрямяется отдельным диодом и фильтруется! Какие нафиг тянет-нетянет. Пургу какую-то действительно пронёс. явно напартачено с пайкой М/С, либо наизнанку впендюрена, либо дороги веером!
Страждущего можно накормить рыбой, а можно дать удочку... продаст, колбаски купит!
- Вход или регистрация для ответа
 Как можно сомневаться в исправности транзистора? Это же элементарно проверить прибором. :hi_hi_hi:
Источник нашей мудрости — наш опыт. Источник нашего опыта — наша глупость.
- Вход или регистрация для ответа
 На 9 ноге для старта должно быть 12 В.К примеру,ты пишешь,что на 6 ноге у тебя скачет от 0,18 и выше.Но она же заземлена!Это масса!Что ты там меряешь и относительно чего?Измерить все напряжения относительно 6 ноги или минуса большого конденсатора.Вторичные цепи ТПИ всего 3 вывода:12,13,17.!17-й (строчная) подключится только после включения реле,то есть на кз проверить только 12 и 13 выводы ТПИ после диодов,17-й,если реле не щелкает,и проверять нечего.Если кз во вторичных нет и напряжения не появляются на них,искать неиспр в первичной части нужно.Если резистор 803 был сгоревшим,значит нужно НОТ проверить,он тоже 1555,сгоревший небось? :-)
Прикрепленные файлы:
Каждому-свое.
- Вход или регистрация для ответа
 Ноги 4601 просчитаны не с той стороны
либо дорожку оторвал!
Страждущего можно накормить рыбой, а можно дать удочку... продаст, колбаски купит!
- Вход или регистрация для ответа
 Ответили - скажи "спасибо" , не ответили, а обосрали - то-же скажи спасибо ? Я специмально зашёл в "школу ремонта" вроде. Я-же объясняю, пара человек с монитор.нет, что сразу начали меня выживать припёрлись и сюда и занялись этим-же самым, лучше-бы ни чего не отвечали, чем хрень писать всякую. По-сути они портят атмосфру на форуме своими докопами и отталкивают новых посетителей.
TDA4601 бракованная была, хотя ставил кондёр и разряжал что-бы не убить... И как на наших МП505 ей питалово кинул, не вытянуть ей, повесил на гвоздик пару штук, старую битую и эту бракованную. Со старой сдох резистор на 0,068 Ома и электролит один высох.
Тему можно закрывать.
- Вход или регистрация для ответа
 Generalov Понятно. Тему сам и закрывай. В первом своём посте,когда создавал тему и допиши в конце (Решено)
Источник нашей мудрости — наш опыт. Источник нашего опыта — наша глупость.
- Вход или регистрация для ответа
 Вот шволаши :ps_ih: А кто это? Минздрав? :-)
Каждому-свое.
- Вход или регистрация для ответа
 Мне лично нихрена не понятно, кто кого и куда кинул??? Питание берётся с переменки, выпрямяется отдельным диодом и фильтруется! Какие нафиг тянет-нетянет. Пургу какую-то действительно пронёс. явно напартачено с пайкой М/С, либо наизнанку впендюрена, либо дороги веером!
Страждущего можно накормить рыбой, а можно дать удочку... продаст, колбаски купит!
- Вход или регистрация для ответа
 Наверное, я. :nez-nayu: Хоть на Мониторе не прописан, но осмелился спрашивать вопросы и не успел пальчиком показать. Старею, видно..
Я раз наоборот впыжил и думал, что оно не работает. :-) Спасибо, другая была, а та бракованая. :-)
Будем ремонтировать или пусть работает?
"Человеку нельзя помочь помимо его воли." Г. Померанц
- Вход или регистрация для ответа
 Я тоже не понял,что у него там решено. Goldstar -вообще ТВ для первоклассников. :hi_hi_hi:
Источник нашей мудрости — наш опыт. Источник нашего опыта — наша глупость.
- Вход или регистрация для ответа
 Я всё вспоминаю - кто нас тут с каплей припоя между ног 4601 мурыжил? :nez-nayu:
Страждущего можно накормить рыбой, а можно дать удочку... продаст, колбаски купит!
Страницы