rolsen c21sr68s проблемы кадровой развёртки

19 posts / 0 новых
Последнее сообщение
zews аватар
Не в сети
Тунеядец
Регистрация: 07/11/10
Сообщения: 1528
 
Re: rolsen c21sr68s проблемы кадровой развёртки
"AKADUK" писал(а):

Я думал что я любитель ,но по ответам понял что советуют только любители

Дорогой ты наш,тема то не стоит и выеденного яйца,сколько уже об этом писано.Косвенно тебе уже и здесь подсказано.Почитай разные темы на эту тему.

Каждому-свое.

AKADUK аватар
Не в сети
Регистрация: 08/01/11
Сообщения: 4
 
Re: rolsen c21sr68s проблемы кадровой развёртки

Хватить нравоучений не так оформил не так написал .Если есть практические советы пишите. Есть конкретные вопросы задавайте отвечу.Спасибо за Rolsen.rar но это совсем не то это с другой оперы

Минздрав аватар
Не в сети
Наблюдатель
Регистрация: 10/05/10
Сообщения: 9781
 
Re: rolsen c21sr68s проблемы кадровой развёртки

Улыбка

Будем ремонтировать или пусть работает?
"Человеку нельзя помочь помимо его воли." Г. Померанц

AKADUK аватар
Не в сети
Регистрация: 08/01/11
Сообщения: 4
 
Re: rolsen c21sr68s проблемы кадровой развёртки

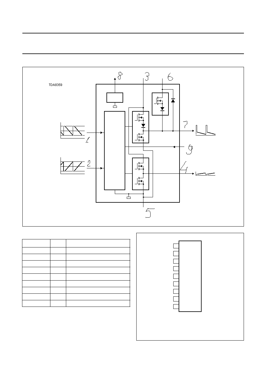
Состав: TDA9381PS/N3/1/1730,TDA9859,TDA8359J, D1651C, TDA7057AQ, L7808CV, P5N60ZFP, K2959M, TDA6107JF, CHN24CD8W, ну и что дальше

фотон аватар
Не в сети
Регистрация: 10/12/10
Сообщения: 1141
 
Re: rolsen c21sr68s проблемы кадровой развёртки
"AKADUK" писал(а):

ну и что дальше

Надо мерить напряжение ИП и КР,для начала, (звук есть?)

Минздрав аватар
Не в сети
Наблюдатель
Регистрация: 10/05/10
Сообщения: 9781
 
Re: rolsen c21sr68s проблемы кадровой развёртки
"AKADUK" писал(а):

ну и что дальше

AKADUK, Ваше "непонимание" начинает раздражать и помогать уже не хочется. Вовсе. Правила здесь писаны для всех, несмотря на заслуги и медицинские показания.

"фотон" писал(а):

Надо мерить напряжение ИП и КР

У меня складывается впечатление, что это уже поздно делать. :uch_tiv:

Будем ремонтировать или пусть работает?
"Человеку нельзя помочь помимо его воли." Г. Померанц

zews аватар
Не в сети
Тунеядец
Регистрация: 07/11/10
Сообщения: 1528
 
Re: rolsen c21sr68s проблемы кадровой развёртки

Ну,значит,ТДА 8359 -это и есть микросхема кадровой развертки.С чего начинается любой ремонт?С чистки плат мягкой кистью,удаления пыли,а затем -тщательный осмотр платы в месте предполагаемой неисправности,сверху-на предмет наличия-отсутствия неисправных деталей,снизу-проверка качества паек,обычно с применением лупы. Улыбка

Прикрепленные файлы: 

Каждому-свое.

Дубровский аватар
Не в сети
Модератор
Регистрация: 22/09/10
Сообщения: 2013
 
Re: rolsen c21sr68s проблемы кадровой развёртки

AKADUK А вы какого отношения хотите, если тестируете нас на "опыт ремонта" - любители, если затыкаете нас "учить - не учить", "писать - не писать" и что писать?! Отвечаю вам как "с отсутствием опыта ремонта": Это мы можем требовать от вас, и подумаем - отвечать ли!

"AKADUK" писал(а):

Поэтому отвечаю: чтобы измерять надо знать что измерять и где измерять.

"AKADUK" писал(а):

Например, плата кинескопа собрана на мсх TDA6107JF, а на схеме, которую нашел на дискретных элементах.

На чём бы ни было собрано, принцип везде одинаков, как и входные и выходные напряжения! А если у вас затруднения с замерами, то стоит ли?

Страждущего можно накормить рыбой, а можно дать удочку... продаст, колбаски купит!

Страницы

Темы без ответов: