DemAl, Переменка валит у тебя. С прогревом высохшая емкость просто востанавливается. Замени 100/400v по сети и 100/160v по +В. Может и электролит по питанию видео усилителя тоже такое давать. Когда ТВ столько лет то там 80% литов менять нужно.
Источник нашей мудрости — наш опыт. Источник нашего опыта — наша глупость.
Вот не вериться, что такой вопрос задаёт человек, который всю жизнь занимался электроникой.
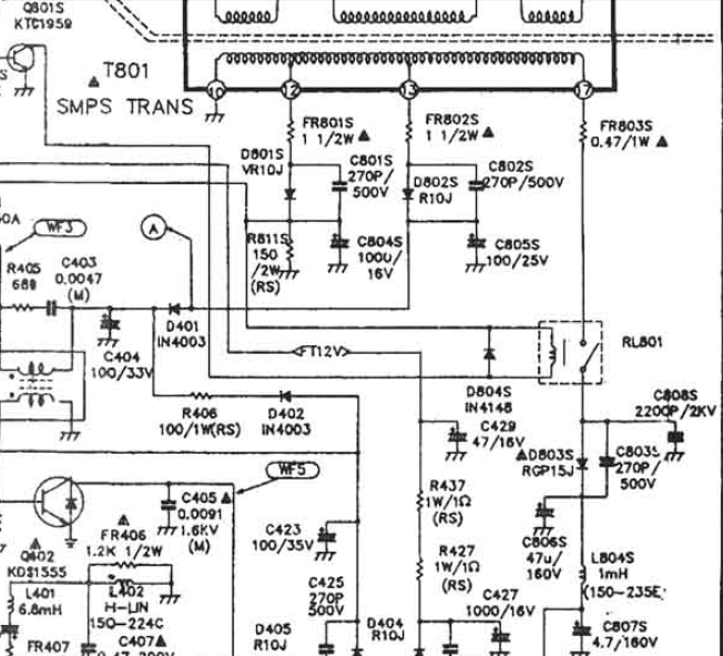
А С806, С807 электролиты в цепи +В пробовал менять?
Сам вот удивляюсь, как ЭТо я оплошал
Если бы я ЭТИ ёмкости НЕ заменил, то вообще ТВ не запустился БЫ!
100/160v по +В вообще текла и грелась как утюг.
Переменка валит у тебя. С прогревом высохшая емкость просто востанавливается. Замени 100/400v по сети и 100/160v по +В. Может и электролит по питанию видео усилителя тоже такое давать. Когда ТВ столько лет то там 80% литов менять нужно.
Заменил-ничего даже на 1 % не дало.
И по шассии практически все ёмкости проверил и заменил в фильтрах и тп.
Конечно спасибо за советы, но это азы ремонта!
Были у меня такие проблемы, но стабильные, то есть с прогревом ничего не менялось.
Для размышления:
Интересно, как ЭТО высохшый электролит вдруг под напряжением становиться мокрым ???
Даже просто высоковольтные плёночные конденсаторы и отрывались или пробивались.
Но этот дефект пока не могу понять, откуда он.
Спасибо, конечно за помощь!
С Наступающим Новым Годом!
Может какая идея возникнет, напишите, буду весьма признателен.
ВОТ ЕЩЁ:
Так получилось, подключил антенну типа усы и при первом включении эти самые искажения есть, НО
с изменением положения усов, характер "волнистости" меняется!!!!
Это вообще пока не понимаю.....то есть это не постоянство на картинке, если бы "пёрла" переменка по всему растру и конденсатор из сухого становился мокрым , но и скажем так реакция на ТВ сигнал.
Опять же с этими усами при прогреве картинка становится идеальной и от положения усов НЕ меняеться.
Чудеса!!!
Схема шасси естественно та же, но она и для 13 дюймов и для 32 дюймов одна и та же.
У меня 14 дюймов и потому +В занижено, не 180 вольт, а 120 вольт.
Сейчас точно не скажу.
Тв закрыт в корпусе и тестуется на прогоне-может что взорвётся и будет ясно Ну хорошо идём от обратного.
Занижено +В от импульсного трансформатора блока питания.
Значит строчник будет выдавать заниженные или вообще НЕ выдавать вторичные напряжения.
Или вообще не запуститься .
ОНИ в норме 100%.13. 27 и 40 вольт ( со строчника )
Так же как первичные - с выхода Т801----13 ,18 и 120 вольт ( дежурные ) и тп.
Регулировкой VR801 в первичных цепях блока питания я не хочу разгонять +В до 180 вольт.
Это приведёт к росту всех выходных напряжений, а они в норме.
У меня немножко по горизонтали растр завышен-это признак нормального +В.
Может я и не прав, но эксперемент может привести к пожару.
Телек не заказчика, просто попал мне в руки полностью дохлым. Вот и вожусь от нечего делать до весны
Вот и у меня такой грех затаился уже давно, поэтому и подключил усы.
У меня нет мастерской и должных приборов.
На глаз, по запаху, по ощущениям пальцами ))
Но почему с прогревом всё встаёт идеально.
Кстати автопоиск работает чётко и держит каналы 100%
Но вот при первом включении какая то байда, блин!!!
- Вход или регистрация для ответа
 DemAl, Переменка валит у тебя. С прогревом высохшая емкость просто востанавливается. Замени 100/400v по сети и 100/160v по +В. Может и электролит по питанию видео усилителя тоже такое давать. Когда ТВ столько лет то там 80% литов менять нужно.
Источник нашей мудрости — наш опыт. Источник нашего опыта — наша глупость.
- Вход или регистрация для ответа
 Сам вот удивляюсь, как ЭТо я оплошал
Если бы я ЭТИ ёмкости НЕ заменил, то вообще ТВ не запустился БЫ!
100/160v по +В вообще текла и грелась как утюг.
Заменил-ничего даже на 1 % не дало.
И по шассии практически все ёмкости проверил и заменил в фильтрах и тп.
Конечно спасибо за советы, но это азы ремонта!
Были у меня такие проблемы, но стабильные, то есть с прогревом ничего не менялось.
Даже просто высоковольтные плёночные конденсаторы и отрывались или пробивались.
Но этот дефект пока не могу понять, откуда он.
Спасибо, конечно за помощь!
С Наступающим Новым Годом!
Может какая идея возникнет, напишите, буду весьма признателен.
ВОТ ЕЩЁ:
, но и скажем так реакция на ТВ сигнал.
Так получилось, подключил антенну типа усы и при первом включении эти самые искажения есть, НО
с изменением положения усов, характер "волнистости" меняется!!!!
Это вообще пока не понимаю.....то есть это не постоянство на картинке, если бы "пёрла" переменка по всему растру и конденсатор из сухого становился мокрым
Опять же с этими усами при прогреве картинка становится идеальной и от положения усов НЕ меняеться.
Чудеса!!!
- Согласие есть продукт при непротивлении сторон
- Вход или регистрация для ответа
 и сколько? Может разные схемы глядим?
Прикрепленные файлы:
- Вход или регистрация для ответа
 наскок помню...- АFТ контуры -радиоканал)))))))))))))))))...ЧТО-ТО сдаётся что проблeма описана нe совсeм вeрно..
не отвечаю сразу ...-звоните 8-925-155-29-99
- Вход или регистрация для ответа
 Схема шасси естественно та же, но она и для 13 дюймов и для 32 дюймов одна и та же.

У меня 14 дюймов и потому +В занижено, не 180 вольт, а 120 вольт.
Сейчас точно не скажу.
Тв закрыт в корпусе и тестуется на прогоне-может что взорвётся и будет ясно
Ну хорошо идём от обратного.
Занижено +В от импульсного трансформатора блока питания.
Значит строчник будет выдавать заниженные или вообще НЕ выдавать вторичные напряжения.
Или вообще не запуститься .
ОНИ в норме 100%.13. 27 и 40 вольт ( со строчника )
Так же как первичные - с выхода Т801----13 ,18 и 120 вольт ( дежурные ) и тп.
Регулировкой VR801 в первичных цепях блока питания я не хочу разгонять +В до 180 вольт.
Это приведёт к росту всех выходных напряжений, а они в норме.
У меня немножко по горизонтали растр завышен-это признак нормального +В.
Может я и не прав, но эксперемент может привести к пожару.
Телек не заказчика, просто попал мне в руки полностью дохлым. Вот и вожусь от нечего делать до весны
- Согласие есть продукт при непротивлении сторон
- Вход или регистрация для ответа
 Василий-Василий1974, Да. Я тоже сейчас подумал об этом. У него или контур или тюнер плывет.DemAl, Дефект ты не правильно описал.
Источник нашей мудрости — наш опыт. Источник нашего опыта — наша глупость.
- Вход или регистрация для ответа
 Вот и у меня такой грех затаился уже давно, поэтому и подключил усы.
))
У меня нет мастерской и должных приборов.
На глаз, по запаху, по ощущениям пальцами
Но почему с прогревом всё встаёт идеально.
Кстати автопоиск работает чётко и держит каналы 100%
Но вот при первом включении какая то байда, блин!!!
- Согласие есть продукт при непротивлении сторон
- Вход или регистрация для ответа
 Ну ТАК я же и фотки приложил, Вы то их смотрели-там ВИДИМЫЙ дефект!!!
А чисто потребительски-включил-выкурил сигарету и смотри себе кино!
Прикрепленные файлы:
- Согласие есть продукт при непротивлении сторон
- Вход или регистрация для ответа
 DemAl, а по нч чего нить подключить,двд сат рессивер?
- Вход или регистрация для ответа
 Ничего не понял......что Вы имели ввиду?
У меня проблемы с лэнгвичем и Russian TV - жаргоном
Можно перейти на английский... ( шутка )
- Согласие есть продукт при непротивлении сторон
Страницы