RUBIN 55M09T-2 проблемы с ИП РЕШЕНО

80 posts / 0 новых
Последнее сообщение
Минздрав аватар
Не в сети
Наблюдатель
Регистрация: 10/05/10
Сообщения: 9781
 
Re: RUBIN 55M09T-2 проблемы с ИП
"omega-xxl" писал(а):

R712 чтоб на тдкс не поступало напряжения,

И были лишкны питания развёртки, а проц не получал подтверждения их работы?

"omega-xxl" писал(а):

, R433 не знаю какова я его отключил наверно чтоб не питался.

Разумно, в смысле экономии.

"omega-xxl" писал(а):

ты наверное спросишь зачем R712 ОС отключена, на этот вопрос у меня ответа нет, на моей аватарки написано начинающий был бы профи и глупостей бы меньше совершал

В смысле надпись на аватаре позволяет делать всё, что угодно?

"omega-xxl" писал(а):

VD820 чтоб вышел из дежурки,

Кто? ИП или проц? :nez-nayu: omega-xxl, поставь всё назад и в ДР меряй В+ и D803. Потом включи его пультом и меряй то же самое.

Будем ремонтировать или пусть работает?
"Человеку нельзя помочь помимо его воли." Г. Померанц

omega-xxl аватар
Не в сети
Регистрация: 23/08/10
Сообщения: 41
 
Re: RUBIN 55M09T-2 проблемы с ИП

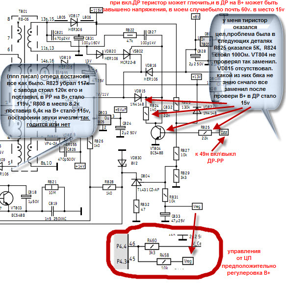
nnn Кто? ИП или проц? БП
D803 5в присутствует В+ выставил 115в, R823 поставил 117к, все равно свистит БП, в дежурке 15в, что с изображениям делать не знаю

"nnn" писал(а):

Будем ремонтировать или пусть работает?

Минздрав аватар
Не в сети
Наблюдатель
Регистрация: 10/05/10
Сообщения: 9781
 
Re: RUBIN 55M09T-2 проблемы с ИП
"omega-xxl" писал(а):

В+ выставил 115в,

Каким образом? Подробнее.

Будем ремонтировать или пусть работает?
"Человеку нельзя помочь помимо его воли." Г. Померанц

omega-xxl аватар
Не в сети
Регистрация: 23/08/10
Сообщения: 41
 
Re: RUBIN 55M09T-2 проблемы с ИП

nnn

"omega-xxl" писал(а):

R823 поставил 117к

Минздрав аватар
Не в сети
Наблюдатель
Регистрация: 10/05/10
Сообщения: 9781
 
Re: RUBIN 55M09T-2 проблемы с ИП
"vav" писал(а):

omega-xxl,я тебе выложил инструкцию по ремонту,там все расписано

Прочёл? Усвоил? Появились вопросы? omega-xxl, В+ регулирует процессор при правильной работе всей схемы. Нужно знать работу каждого узла ТВ и его назначение. Судя по твоим ответам, ты не знаешь этого. Экзамен здесь ни к чему, но сначала нужна работа головы, а потом уже рук. В схеме написано 130 и должно быть 130, а не 117. Тиристор ты хочешь менять по какой причине? Шасси на заведомо рабочий кин подставлял? Итого пять (5) вопросов, советую ответить на все.

Будем ремонтировать или пусть работает?
"Человеку нельзя помочь помимо его воли." Г. Померанц

Raketa аватар
Не в сети
Отключен
Регистрация: 29/09/09
Сообщения: 3157
 
Re: RUBIN 55M09T-2 проблемы с ИП
"nnn" писал(а):

В схеме написано 130 и должно быть 130

nnn, на схеме видно 115. Но судя по тому, что номиналы у автора отличаются, выходные напряжения там тоже другие. И это может быть нормой. А свист возникает от перегрузки по какой-то цепи.

Возможно ли в голову за две минуты вложить опыт многих лет.
"Никакие рассуждения не в состоянии указать человеку путь, которого он не хочет видеть". Ромен Роллан

Минздрав аватар
Не в сети
Наблюдатель
Регистрация: 10/05/10
Сообщения: 9781
 
Re: RUBIN 55M09T-2 проблемы с ИП
"Raketa" писал(а):

на схеме видно 115

Я про килоомы (R823).

Будем ремонтировать или пусть работает?
"Человеку нельзя помочь помимо его воли." Г. Померанц

omega-xxl аватар
Не в сети
Регистрация: 23/08/10
Сообщения: 41
 
Re: RUBIN 55M09T-2 проблемы с ИП
"nnn" писал(а):

Прочёл?

да

"nnn" писал(а):

Усвоил?

практика покажет

"nnn" писал(а):

Появились вопросы?

ага
ИП управляется от 46н проца. но цепь от проца до ИП цела! что могло вызвать не правильную работу ЦП?

"nnn" писал(а):

Нужно знать работу каждого узла ТВ и его назначение. Судя по твоим ответам, ты не знаешь этого

подтверждаю, по этой причине я в (школа ремонта) нахожусь, может чему научусь.

"nnn" писал(а):

Тиристор ты хочешь менять по какой причине?

чтоб восстановить напряжения в ДР.

"nnn" писал(а):

Шасси на заведомо рабочий кин подставлял?

нет возможности,

"Raketa" писал(а):

Якобы телевизор не переходил в дежурный режим, и вдруг, начал переходить

переходит и всегда переходил. дежурка была завышена 50-55v. сейчас в норме 15v

Минздрав аватар
Не в сети
Наблюдатель
Регистрация: 10/05/10
Сообщения: 9781
 
Re: RUBIN 55M09T-2 проблемы с ИП
"omega-xxl" писал(а):

чтоб восстановить напряжения в ДР.

Вот тут не понял. Подробней. Восстановить то, что есть? Или уже нет? Титристор неисправен? Я уже путаюсь.

"omega-xxl" писал(а):

R823 поставил 117к

"nnn" писал(а):

В схеме написано 130 и должно быть 130, а не 117

"nnn" писал(а):

omega-xxl, поставь всё назад и в ДР меряй В+ и D803. Потом включи его пультом и меряй то же самое.

И ставь нас в известность.

Будем ремонтировать или пусть работает?
"Человеку нельзя помочь помимо его воли." Г. Померанц

omega-xxl аватар
Не в сети
Регистрация: 23/08/10
Сообщения: 41
 
Re: RUBIN 55M09T-2 проблемы с ИП
"nnn" писал(а):

omega-xxl писал(а):ИП управляется от 46н проца. но цепь от проца до ИП цела!

посмотри файл 46н.jpg

Прикрепленные файлы: 

Страницы

Темы без ответов: