:-)
Две страницы написано зря. Для тебя тоже, что едино, что различно, что одно, а что другое - всё в кучу и сначала?
БУЗ-91А в натуре и без перетыра - это минимум, что там должно бы стоять.
BUZ90 - Continuous drain current ID - 4,5А
7N60 - Continuous (TC = 100°C) ID - 4.4 * A
Ну, если есть жгучее желание монтировать чем пало, не кун лезть выше 14 дюймов!
Возможно ли в голову за две минуты вложить опыт многих лет.
"Никакие рассуждения не в состоянии указать человеку путь, которого он не хочет видеть". Ромен Роллан
Провери все детали..... А траз.надо работает там. Можно и 2SK2545--//4--6 Ампера//--еслу в магазинах ест подобние...Извените мне ,что плохо пишу по Руский язик/на клавиатуре нет все бутони// :smu:sche_nie:
takiev, извини, а ты тему читал? :-)
У него и работает на холостых, а также час греется, но работает. :-)
А также покажи, в каком аппарате 29 дюймов ты видел четырехамперники хоть в ИП, хоть в СР. Покажи. чтобы я тебя понял.
Возможно ли в голову за две минуты вложить опыт многих лет.
"Никакие рассуждения не в состоянии указать человеку путь, которого он не хочет видеть". Ромен Роллан
ТИБЕТ, очень старанно, что порвало ту ёмкость, даже при тотальном крахе. Не была ли она первоисточником проблемы? Но теперь сложно заставить себя вернуться назад к тому что уже менял и правильно ли ...
Страждущего можно накормить рыбой, а можно дать удочку... продаст, колбаски купит!
Дубровский Я на эту тему уже думал. Когда ставил последний полевик я эту емкость заменил. Значит в последствии предпоследнего баха еще что то цепануло. Буду заново всю первичку БП перебирать. У меня еще подозрение на С817.
- Вход или регистрация для ответа
 :-)
Две страницы написано зря. Для тебя тоже, что едино, что различно, что одно, а что другое - всё в кучу и сначала?
БУЗ-91А в натуре и без перетыра - это минимум, что там должно бы стоять.
BUZ90 - Continuous drain current ID - 4,5А
7N60 - Continuous (TC = 100°C) ID - 4.4 * A
Ну, если есть жгучее желание монтировать чем пало, не кун лезть выше 14 дюймов!
- Вход или регистрация для ответа
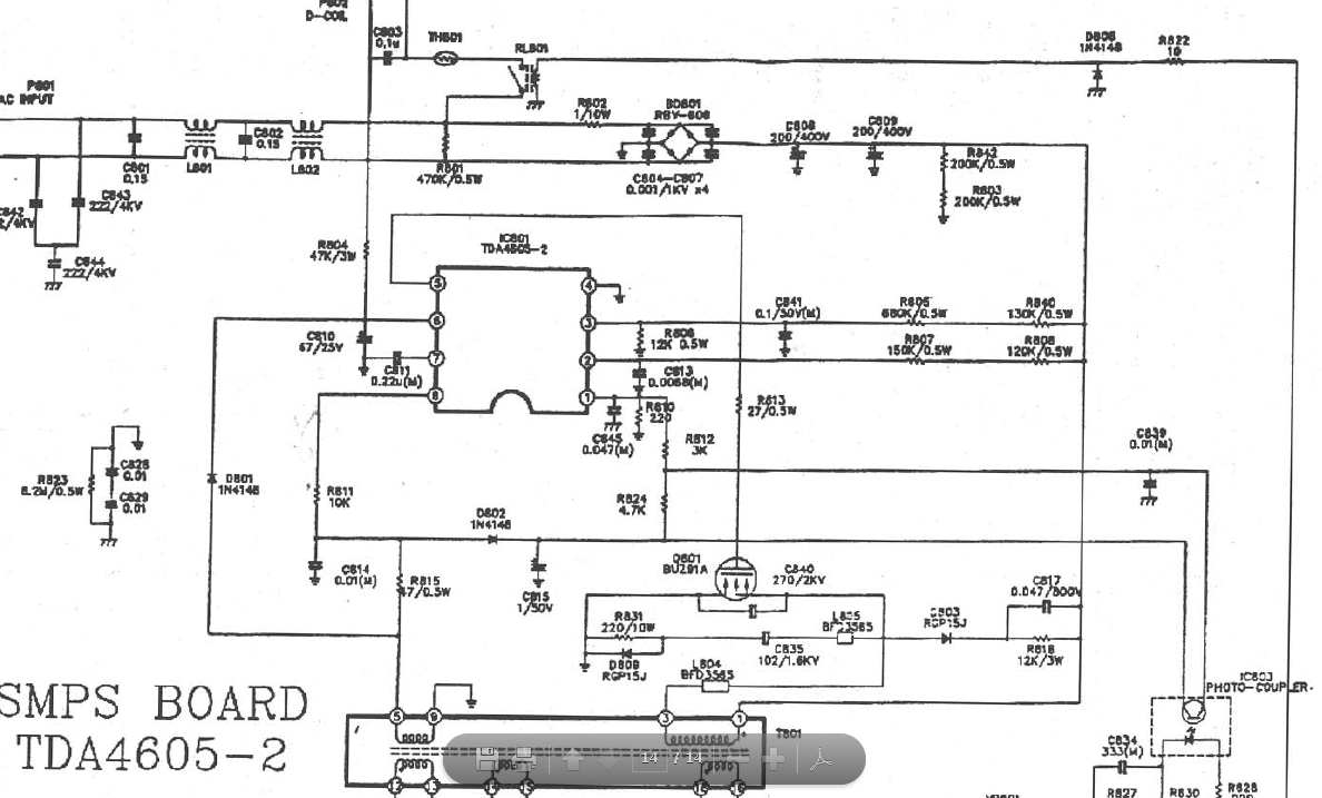
 Здес: http://elektrotanya.com/supra_stv_2924ms.pdf/download.html
- Вход или регистрация для ответа
 takiev Спасибо за схему а то у меня резисторы погорели,наминалы не переписывал. Короче, я так понял что мне все менять придется. :ne_vi_del:
Прикрепленные файлы:
Источник нашей мудрости — наш опыт. Источник нашего опыта — наша глупость.
- Вход или регистрация для ответа
 Провери все детали..... А траз.надо работает там. Можно и 2SK2545--//4--6 Ампера//--еслу в магазинах ест подобние...Извените мне ,что плохо пишу по Руский язик/на клавиатуре нет все бутони// :smu:sche_nie:
- Вход или регистрация для ответа
 takiev, извини, а ты тему читал? :-)
У него и работает на холостых, а также час греется, но работает. :-)
А также покажи, в каком аппарате 29 дюймов ты видел четырехамперники хоть в ИП, хоть в СР. Покажи. чтобы я тебя понял.
- Вход или регистрация для ответа
 takiev Проблем с полевыми у нас нет. Только я пожог все а магазины с 4 числа работают. Я пока переберу аесь блок а полевик потом вставлю. :a_g_a:
Источник нашей мудрости — наш опыт. Источник нашего опыта — наша глупость.
- Вход или регистрация для ответа
 ....Читал тему конечно....,а линк к схему показал :ne_vi_del:
- Вход или регистрация для ответа
 ТИБЕТ, очень старанно, что порвало ту ёмкость, даже при тотальном крахе. Не была ли она первоисточником проблемы? Но теперь сложно заставить себя вернуться назад к тому что уже менял и правильно ли ...
Страждущего можно накормить рыбой, а можно дать удочку... продаст, колбаски купит!
- Вход или регистрация для ответа
 Дубровский Я на эту тему уже думал. Когда ставил последний полевик я эту емкость заменил. Значит в последствии предпоследнего баха еще что то цепануло. Буду заново всю первичку БП перебирать. У меня еще подозрение на С817.
Прикрепленные файлы:
Источник нашей мудрости — наш опыт. Источник нашего опыта — наша глупость.
- Вход или регистрация для ответа
 :nez-nayu: У тебя ест,,ESR".,-для капацитета, другой прибор у тебя..?
Страницы